线性的霍尔效应开关电路
登录 | 注册收藏本站  
欢迎关临本公司网站
库存中心
主营产品
联系我们
在线客服 : 点击这里给我发消息
24小时客服专线
  了解

线性的霍尔效应开关电路

来源:霍芯电子    时间:2010-07-08

线性的霍尔效应开关电路:

霍尔效应传感器常称为霍尔传感器,是一种磁场传感器。霍尔传感器有两种类型,一种是非线性的,主要用于控制功能,另一种是线性的,常用于测量某些变化的物理量。利用霍尔传感器外加一些辅助电路,即可构成各类霍尔开关电路。

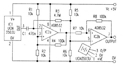
这里介绍一种型号为UGN3503U的线性霍尔器件与运算放大器AD8532组成的开关电路,该电路在多种场合均可派上用场,如图1所示。

143.jpg

电路组成和工作原理    在图1电路中,IC1UGN3503U)是线性霍尔传感器,具有三个引脚,①、②脚为电源端,③脚为输出端,其工作电源一般选为+5V,工作电流为9mA。静态时,即无外加磁场时,IC1的③脚输出电压为1/2VC2.5V),一旦靠近磁场时(南、北极),③脚输出电压发生变化,其变化规律是从2.5V上升或下降,上升或下降的电压值与磁场极性(南北极)有关。

运算放大器AD8532是一种双运放,COMS结构,高阻抗输入器件,采用+5V电源供电,输出电流可达250mA。第一级运放IC2a和外部电阻R1R4组成放大器,其增益为20,电阻R3R5R6的分压器中取出Vc/2电压加在IC2a的反相端②脚,这就避免了霍尔器件可能引起输出电压的漂移,同时也使该级放大器可工作在1Hz(磁场很慢的变化)。

运放的IC2b以及外围电阻R5R8组成滞后比较器,其滞后电压(由R8R7决定)为500mv,这就确保了比较器快速工作。该电路可检测一根小磁条的磁场,作用距离约25mm。若调节第一级运放IC2a的增益或IC2b的电压滞后量(R8R7),还可改变电路的灵敏感。注意:磁体的磁场强度是与距离的平方成比例的。前已所述霍尔传感器IC1输出电压的极性,依赖于外磁体磁场的极性(南、北),当磁体面向霍尔器件是北极时,其输出电压下降(以Vc/2为基准),是南极时,其输出电压上升。霍尔传感器最高工作频率为23kHz,这对大多数利用霍尔传感器作开关的检测功能,已满足了要求。


 
深圳市霍芯电子科技有限公司©          CopyRight © SHENZHEN HUOXIN Electronic CO.,LTD